Функции
Функционал сигнализации ZX-925:
- раздельные кнопки для включения и отключения охраны;
- охрана при работающем моторе;
- дистанционное включение и отключение сирены;
- ручное включение или отключение охраны кнопкой программирования;
- бесшумный режим охраны;
- дистанционное управление датчиком удара;
- обход неисправной зоны;
- отображение статуса охранного комплекса на дисплее коммуникатора;
- встроенная память срабатываний;
- возможность управления замком крышки багажника;
- дистанционный пуск силовой установки.
Есть ли автозапуск
Функция автозапуска конструкцией сигнализации не предусмотрена. Допускается реализовать дистанционный запуск через дополнительное оборудование, которое подключается к выходу канала CH2. Также требуется предусмотреть устройство для обхода штатного иммобилайзера, установленного в замке зажигания.
Преимущества и недостатки
- предусмотрена обратная связь;
- низкая стоимость.

Недостатки сигнализации, отмеченные в отзывах владельцев:
- отсутствие оригинальных запасных частей из-за прекращения выпуска;
- быстрый разряд батарейки в коммуникаторе;
- используемый алгоритм защиты вскрывается сканерами;
- потеря связи с автомобилем;
- маленький радиус действия пультов.
Инструкция по использованию
Подробная инструкция по эксплуатации идет в комплекте к сигнализации.
Основные настройки
- Чтобы включить защитный режим, надо кратковременно нажать и отпустить клавишу 1 на брелке управления. Для отключения охраны, блокировки дверей и замка зажигания используется эта же кнопка.
- Чтобы произвести активацию охранной функции при заведенном моторе, кнопку 1 на пульте надо зажать и удерживать на протяжении трех секунд. Для отключения режима клавиша кратковременно нажимается и отпускается.
- Активация режима “паники” осуществляется одновременным нажатием кнопок 1 и 2, клавиши надо нажать и удерживать на протяжении двух секунд. После включения сирена “сигналки” и поворотные огни автомобиля начнут работать.
- Если произошла активация сирены при включенном режиме охраны, то для ее отключения надо два раза одновременно зажать клавиши 1 и 2 на одну секунду. Для включения сирены выполняются аналогичные действия.
- Для активации второго канала передачи данных надо зажать клавишу 2 более, чем на одну секунду.
- Чтобы включить режим бесшумной постановки на охрану, кликается кнопка 2, а затем сразу клавиша 1. Для отключения функции выполняются аналогичные действия.
- Если надо активировать охранный режим с отключением контроллеров, то кликается кнопка 1, а затем сразу клавиша 2.
Активация и выключение охраны кнопкой Валет
Если необходимо поставить автомобиль на охрану, а брелка по каким-то причинам у вас нет, то активацию функции можно осуществить с помощью сервисной кнопки Валет:
- Быстро нажмите, отпустите, а потом опять нажмите и удерживайте сервисную клавишу на протяжении более чем трех секунд. В подтверждение раздастся один звуковой сигнал сирены.
- Диодная лампочка будет быстро моргать, указывая на активацию режима ожидания закрытия последней открытой двери. Если дверь заперта, то водителю надо ее открыть и опять закрыть. Если она открыта, то ее надо запереть.
- После того как последняя дверь будет заперта, включится режим охраны.
Чтобы отключить охрану без брелка, надо сделать следующее:
- Ключом откройте дверь машины.
- Это приведет к автоматическому срабатыванию сирены.
- Установите ключ в замок и включите зажигание.
- На протяжении десяти секунд после установки ключа кратковременно кликните по клавише Валет.
Владимир Тарабан рассказал о возможностях и функциональности противоугонной установки Шериф 2500.
https://youtube.com/watch?v=lco21V1OIBo
Деактивация ПИН-кодом
Для отключения “сигналки” может использоваться персональный код (стандартный пароль – 11), его изменение осуществляется так:
- Отключается охранный режим автомобиля.
- Зажигание включается, отключается, а затем опять активируется.
- На протяжении десяти секунд автовладелец должен нажать на сервисную кнопку Валет столько раз, сколько составляет первая цифра кода. Если пароль не менялся, то клавиша нажимается один раз.
- Зажигание машины отключается и опять активируется.
- После этого снова в течение десяти секунд надо успеть нажать на сервисную клавишу Валет столько раз, сколько составляет вторая цифра комбинации пароля. В нашем случае это 1.
- Зажигание автомобиля отключается и заново активируется.
- Если вы ввели код неверно, то сирена “сигналки” должна издать один звуковой сигнал.
- На протяжении пяти секунд надо успеть отключить зажигание. Производится процедура записи нового пароля. Для этого сервисная кнопка Валет кликается пять раз. Должен раздаться один короткий и удлиненный сигнал сирены. Это свидетельствует о том, что автосигнализация успешно вошла в режим установки нового пароля.
- Затем в течение пяти секунд после того, как раздались сигналы, надо нажать на кнопку 1 брелка управления (эта клавиша по размерам больше). Раздастся один сигнал сирены, подтверждающий действие.
- На протяжении десяти секунд с помощью сервисной кнопки Валет задается первая цифра кода. Если вы нажали на нее четыре раза, то сирена издаст 4 сигнала.
- Затем на протяжении десяти секунд нажимается вторая кнопка пульта, меньшая по размерам. Если все делается верно, то сирена издаст два звуковых сигнала. В течение десяти секунд вам надо успеть задать вторую цифру кода, для этого кнопка Валет нажимается соответствующее количество раз. В подтверждение сирена издаст звуковые сигналы.
- Затем зажигание отключается. Раздастся два сигнала сирены – один короткий, другой более длинный. Это говорит о том, что процедура программирования была успешно завершена.
Если вы потеряете или забудете пароль, то не сможете полноценно пользоваться сигнализацией.
Андрей Тараканов в своем видео рассказал об особенностях противоугонной установки Шериф ZX-1095.
Кнопочный выключатель Valet
Клавиша Valet дает возможность ненадолго дезактивировать системы сигнализации, для того чтобы не передавать пульт работнику СТО или парковки. В то время когда сигнализация находится в состоянии Valet, все системы охраны выключаются, кроме удаленного управления режимом «Паника» и отпиранием дверных замков.
Дезактивируйте систему защиты с кнопки брелока или клавиши Valet, так же можно сделать это, введя личный код.
Включите, а потом выключите систему зажигания.
На протяжении пяти секунд нажмите и бросьте клавишу Valet.
Светодиод на панели начнет непрерывно гореть.
Система перешла в режим Valet.
Выключение режима Valet
- Включите, а затем выключите систему зажигания.
- На протяжении пяти секунд нажмите клавишу Valet.
- Светодиод на панели погаснет.
- Система переходит в штатный режим.
Сигнализация» Sheriff имеют качественную сервисную базу, их ремонт не вызовет трудностей у специалистов, а обширная сервисная сеть не заставит вас пересылать запасную часть или ехать в другой город. Мастера со знанием дела проведут ремонт, проверят совместимость и быстро устранят неисправность. Системы Sheriff очень надежны и чаще всего ремонт просто не нужен.

Американская сигнализация Шериф надежно защитит транспортное средство от угона и других преступных посягательств. Расширенный набор функций сделает управление автомобилем более комфортным. Главным недостатком является дальность действия основного коммуникатора, которая на практике оказывается меньше заявленной.
Технические характеристики
Технические параметры системы Шериф ZX-925:
- напряжение питания — от 9 до 15 В;
- ток в цепи питания при дежурном режиме — не выше 20 мА;
- допустимый коммутируемый ток — до 2 А;
- радиус действия коммуникатора — до 700 м;
- дистанция передачи сигналов вспомогательным пультом — не более 20 м;
- дальность приема сигналов от автомобиля — до 1600 м;
- частотный диапазон — 433,92 МГц;
- тип кода — динамический Super KeeLoq Pro II.

Комплектация
В набор охранного комплекса входят узлы:
- головной блок;
- 5-кнопочный коммуникатор;
- дополнительный 4-клавишный пульт управления;
- малогабаритная сирена;
- 2-зонный сенсор удара;
- антенный блок с приемником и передатчиком сигналов;
- переключатель Valet;
- соединительные кабели;
- техническая документация.

Функции
Стандартные режимы и функции, поддерживаемые оборудованием:
- раздельные клавиши для снятия и постановки под охрану;
- поддержка режима защиты при работающих цепях зажигания;
- дистанционное изменение рабочих параметров канала сирены;
- аварийное включение охраны при помощи переключателя Valet;
- бесшумный режим управления (настраиваемый);
- дистанционное управление сенсором удара;
- подача тревожных сигналов сиреной и светотехникой автомобиля;
- запоминание последнего состояния комплекса при обесточивании процессорного блока;
- возобновление подачи сигналов тревоги при восстановлении питания;
- возможность отпирания замка багажника с временным отключением шок-сенсора.
Преимущества и недостатки
Основные плюсы оборудования, отмеченные владельцами:
- низкая стоимость;
- предусмотрен 2-сторонний обмен информацией;
- дополнительные каналы для управления внешним оборудованием.
Недостатки бюджетной сигнализации ZX-900:
- возникновение помех от соседних автомобилей на стоянке;
- быстрый разряд батареек в коммуникаторе;
- устаревшая конструкция, не предусмотрена поддержка автозапуска.
Страница 36

Дистанционный запуск двигателя. Команды и функции
Управление запуском двигателя в системе ZX 1070
Функция автоматического запуска двигателя интегрирована в охранную систему и является его неотъемлемой частью. Для выполнения запуска двигателя необходимо выполнить все подключенияпроводов к бортовой цепи автомобиля, обеспечивающих управление функцией запуска двигателясогласно приведенной схеме в инструкции по установке.
При использовании режима контроля работы двигателя по тахометру не забудьте запрограмми
ровать холостые обороты прогретого двигателя!
Общее включение/выключение дистанционного запуска
Команда запустить двигатель выполняется по двойному нажатию кнопки 3 (CH2) брелоков системыв течение 2 сек. Если выполнены все условия разрешающие запуск двигателя, то он будет заведен.Принудительное выключение запуска двигателя производиться повторным двойным нажатием кнопки 3 (CH2) брелоков передатчиков. Индикация работающего двигателя: брелок — мигающие индикаторы дыма, ключа и гантельки; система — габариты горят постоянно.
Установка времени работы системы в режиме автозапуска (функция SF3)
Устанавливается с брелока или программированием функций по таблице.
Нажмите кнопку F два раза. Перейдите в режим выбора мигания индикатора . Нажмите кноп
ку F, на экране останется только выбранный мигающий индикатор. Темп мигания индикатора соответствует предыдущему выбранному времени работы двигателя в режиме автозапуска.
Кнопками 1 и 2 можно выбирать требуемое время.Равномерно мигает — 10 минДве вспышки, пауза — 20 минТри вспышки, пауза — 30 минЧетыре вспышки, пауза — 60 минНажмите кнопку F еще раз для активации выбранного времени.При успешном программировании режима индикатор погаснет, а брелок дважды мигнет габа
ритами пиктограммы автомобиля.
Управление циклическим запуском (функция SF6)
Устанавливается с брелока или программированием функций по таблице.
Система обеспечивает возможность автоматического запуска двигателя через заданные интервалы
времени (1, 2, 4 или 12 часа) в течение 48 часов, а также дистанционно включать, выключать и устанавливать периодичность запусков двигателя с помощью команд брелока передатчика или программированием интервалов в функции SF6. Время работы двигателя определяется значением, установленным в SF3 или температурой останова SF5.
В режиме управления двигателем с МКПП — завести двигатель и выполнить процедуру корректноговыхода из машины.
У охранных систем шериф, содержащих в наименовании модели числа от 1000 всегда оснащаются функцией автоматического запуска. Согласно отзывам автовладельцев, вопросов по работе функций и их корректности не возникает.
Исключение составляет автозапуск. Все сигнализации шериф представляют собой сложные программируемые устройства, которые отслеживают и сохраняют события, приходящие с разных входов и каналов.
Выбор оптимального варианта, программирование
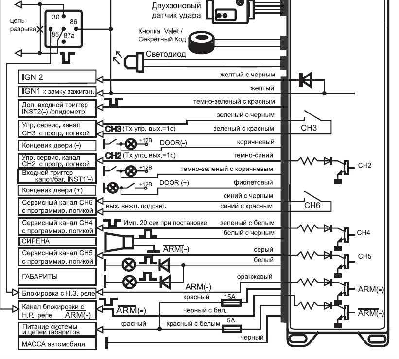
Обратимся к инструкции и посмотрим на схему, где показано, что именно должны замыкать контакты дополнительного реле:
Как подключать реле турботаймера
В сигналке Sheriff ZX 900 турботаймер предусмотрен изначально. Длительность его работы регулирует опция F1. Провода IGN1 и IGN2, показанные на схеме, нужно включать в разрыв провода зажигания авто. Шнур IGN1, подключаясь к стандартному замку, соединяют с клеммой «15» (на схеме не показано). Получается, осталось рассмотреть, с чем должна быть соединена обмотка вашего реле. Что и выполнено в следующей главе.
Подключение обмотки реле турботаймера
Допустим, у вас есть 30-амперное реле с нормально разомкнутыми контактами и нужно реализовать турботаймер. Тогда, выбирая управляющий выход для подключения обмотки реле, руководствуйтесь алгоритмом:
- Если используется и пейджер, и блокировка, управлять поведением реле турботаймера может один канал – CH6 (настройте опцию F24);
- Если блокировка не нужна, лучше подключить обмотку к черному проводу с белой полосой (программируйте опцию F22);
- Даже при использовании блокировки можно поступить так, как указано в пункте «2», но тогда блокирующее реле подключают к «серому» проводу (CH5).
Заметим, что изначально сигнализация Sheriff 5btx900lcd настроена так: выход CH5 должен управлять еще одним реле блокировки (Н.Р.). Чтобы он управлял пейджером, настраивают опцию F22.
Схемы подключения контактов обмотки выглядят несложно:
Подключение реле турботаймера к сигналке
В инструкции этих схем нет, но они являются общепринятыми. Все, что относится к электрооборудованию, является верным и для сигналок Шериф. Пользуйтесь схемами, установив любой слаботочный диод. Значение напряжения на нем не превосходит 16 Вольт.
Программирование сигналки
Открыв инструкцию, можно сразу найти таблицу программируемых опций:
Клавиши брелоков сигналки
Если функции F13 все же присвоено значение «код», программирование системы Sheriff ZX 900 производят так:
- Нужно отключить режим охраны и включить зажигание;
- Кнопку Valet нажимают определенное число раз, равное первой цифре кода;
- Зажигание выключают и снова включают;
- Повторяют «шаг 2» для второго значения;
- Зажигание выключают и включают, затем переходят к «шагу 3» из предыдущей последовательности.
Обратите внимание на важные опции: длительность работы турботаймера (F1), назначение входа INST2 (F16) и все то, что указано в тексте. Понятно, что сервисные функции обозначены цифрами, значение которых превышает «13»
А все, что меньше 13-ти – это опции пользователя, и только.
Заметим, что выключив зажигание, прервать работу турботаймера владелец сможет в любой момент. Для этого на брелоке дважды жмут клавишу «3».
Технические характеристики
Технические параметры системы Шериф ZX-925:
- напряжение питания — от 9 до 15 В;
- ток в цепи питания при дежурном режиме — не выше 20 мА;
- допустимый коммутируемый ток — до 2 А;
- радиус действия коммуникатора — до 700 м;
- дистанция передачи сигналов вспомогательным пультом — не более 20 м;
- дальность приема сигналов от автомобиля — до 1600 м;
- частотный диапазон — 433,92 МГц;
- тип кода — динамический Super KeeLoq Pro II.

Комплектация
В набор охранного комплекса входят узлы:
- головной блок;
- 5-кнопочный коммуникатор;
- дополнительный 4-клавишный пульт управления;
- малогабаритная сирена;
- 2-зонный сенсор удара;
- антенный блок с приемником и передатчиком сигналов;
- переключатель Valet;
- соединительные кабели;
- техническая документация.

Видео инструкции по эксплуатации пульта
Автор материала: Думченков Михаил
АКЦИЯ: РАСПРОДАЖА НОВЫХ АВТО 2018 ГОДА ВЫПУСКА
от 606 900 руб.
от 489 000 руб.
- Audi
- Brilliance
- Faw
- Ford
- Chevrolet
- Citroen
- Geely
- Haval
- Changan
- Chery
- Datsun
- Great Wall
- Hyundai
- Kia
- Lada
- Volkswagen
- Renault
- Nissan
- Toyota
- Honda
- Mitsubishi
- Opel
- Lifan
- Mazda
- Skoda
- Остальные
- Acura
- Alfa Romeo
- Audi
- Bentley
- BMW
- Cadillac
- Chery
- Chevrolet
- Citroen
- Daewoo
- Dodge
- Fiat
- Ford
- GAZ
- Geely
- Hawtai
- Honda
- Hyundai
- Infiniti
- Jaguar
- Jeep
- KIA
- Land Rover
- Lexus
- Lifan
- Lincoln
- Mazda
- Mercedes-Benz
- Mini
- Mitsubishi
- Nissan
- Opel
- Peugeot
- Porsche
- Renault
- Skoda
- SsangYong
- Subaru
- Suzuki
- Toyota
- UAZ
- VAZ
- Volkswagen
- Volvo
- Новинки машин 2019
- Новые машины 2018
- Тест-драйвы
- Джипы
Ремонт и обслуживание
- Двигатель
- Ходовая часть
- Электрооборудование
- Сигнализация
- Прикуриватель
- Обзоры автомобилей
- Фото и видеогалереи
- Новости
- Шины
2019 Daciaclubmd.ru. Если Вы не согласны с каким-либо положением «Отказа от ответственности», не используйте данный Сайт. Перед использованием прочтите Отказ от ответственности и Политика конфиденциальности.
Схема поиска кнопки
Если в этих зонах не найдена кнопка, то нужно тщательно посмотреть за лючками предохранителей. Иногда она размещена за перчаточным ящичком.
Главное правило во время поиска – не нервничать. Во время привязки сигналка пищит и автовладелец чувствует дискомфорт. Не зря говорится, что в любой ситуации надо включать метод дедукции. В данном случае приходится действовать как автоугонщик, поэтому и нужно подумать, как в этот момент поступил бы человек.
Когда кнопка найдена, осталось все сделать по инструкции.
Когда брелок привязан, можно спокойно пользоваться и оставлять автомобиль на автостоянке.
Технические характеристики
Технические параметры изделия Sheriff ZX-900:
- напряжение в цепи питания головного блока — от 9 до 15 В;
- энергопотребление — до 20 мА;
- допустимый ток в цепях дополнительных каналов: 0,5-1,0 А;
- сила тока в магистрали сирены — до 2 А;
- ток в цепи световой сигнализации и центрального замка — до 15 А;
- дистанция передачи команд коммуникатором — до 550 м;
- радиус действия вспомогательного передатчика — до 20 м;
- частотный диапазон пультов — 433,92 МГц.
Коммуникатор Шериф с 5 кнопками рассчитан на использование элемента питания стандарта ААА (напряжение 1,5 В), который устанавливается в отсек, защищенный крышкой. Устройство оснащено блоком контроля степени разряда элемента питания, на дисплее отображается состояние батарейки. При снижении заряда иконка начинает мигать, а затем включается контрольный диод красного цвета.
Комплектация
Охранный комплекс поставлялся заказчикам в виде упакованного в картонную тару набора деталей, включающего в себя:
- головной блок, оснащенный контроллером и релейными контактными узлами;
- основной коммуникатор с 5 кнопками и жидкокристаллическим экраном;
- резервный передатчик (с 4 клавишами);
- внешний модуль с антенной и индикатором состояния;
- сенсор для измерения силы удара (регулируемый);
- переключатель Valet (с отдельным кабелем);
- контактный датчик крышки багажника;
- набор соединительных кабелей со штекерами и предохранителями;
- дополнительное реле для блокировки цепей пуска двигателя;
- техническая документация по установке и применению.

Опция турботаймера и сигналка «Шериф»
Как сказано в инструкции, предоставляемой изготовителем, прежде требуется определить, где в автомобиле находится контакт «15/1». Именно этот контакт получает напряжение при включении зажигания, а также при запуске стартера. К контакту «15/1» подключают шнур «IGN1», выходящий из главного разъема сигналки. А затем, если будет использоваться турботаймер, выполняют подключение шнура «IGN2»:
Схема с реализованной опцией «турботаймер»
Коммутирующее реле, управляемое одним из программируемых выходов, будет замыкаться на 3 минуты (опция F1). Обмотку реле подключают к выходу Disarm, но можно использовать и канал CH6.
Теперь смотрите, что в инструкции сказано о программировании двух следующих выводов: CH5, Disarm. Только второй из них может управлять реле, контакты которого дублируют турботаймер:
Таблица программирования сигналки
Еще для реализации таймера предусмотрен канал CH6. Значит, лучше оставить значения по умолчанию. Если требуется, можно подключить к выходу Disarm реле блокировки, а к проводу CH5 подключают пейджер (тревожный передатчик).
Запуск и остановка работы двигателя брелоком
ВНИМАНИЕ! Найден совершенно простой способ сократить расход топлива! Не верите? Автомеханик с 15-летним стажем тоже не верил, пока не попробовал. А теперь он экономит на бензине 35 000 рублей в год! Читать дальше». После того, как сигнализация была установлена и подключена – наступает время вопросов
Рассматривая на что способен автозапуск Sheriff стоит начать с самого простого. При первом использовании нужно знать, что большинство моделей шериф включают пассивный режим работы нажатием кнопки CH2. Для этого нужно:
После того, как сигнализация была установлена и подключена – наступает время вопросов. Рассматривая на что способен автозапуск Sheriff стоит начать с самого простого. При первом использовании нужно знать, что большинство моделей шериф включают пассивный режим работы нажатием кнопки CH2. Для этого нужно:
- Остановиться;
- Глушить машину не нужно;
- Поставить ее на ручник;
- Дважды нажать кнопку CH2.
Один короткий сигнал будет свидетельствовать о том, что заглушить двигатель удалось, также на брелоке появится мигающий значок
После этого достается ключ из зажигания (эта противоугонная система устанавливает время прокрутки стартера 0.6 секунды, что важно при автозапуске) и можно покидать машину
После того как выйдете из нее, нажмите кнопку блокировки дверей, повторное нажатие данной кнопки позволит заглушить машину. Некоторые автовладельцы рекомендуют поставить печь на минимальную температуру, чтобы было проще осуществить дистанционный запуск с брелка, и потом сесть за руль уже теплой машины, сократив время прогрева.
Завести машину можно теперь двойным нажатием на CH2. Удобно и то, что осуществить перечисленные операции можно как основным, так и дополнительным брелоком. Время автозапуска составляет около двух секунд. Чтобы принудительно отключить автозапуск достаточно после двойного нажатия CH2 при закуске двигателя, ещё дважды нажать на эту же кнопку.
Оглавление
- Изображение
- Текст
Оглавление
Стандартные функции системы 3 Программируемые функции системы 4
Управление работой системы Z X — 9 2 5 SHERIFF
4
Функции кнопок брелоков передатчиков 4 Индикатор разряда батареи питания, замена батареи 6 Команды управления системой Z X — 9 2 5 SHERIFF с брелока-передатчика 7 Программирование режимов работы брелока-передатчика двухсторонней связи 10 Сигналы подтверждения брелока двусторонней связи системы Z X — 9 2 5 SHERIFF 11 Режимы работы светодиодного индикатора охранной системы 12 Сигналы сирены 12
Режимы работы габаритных огней автомобиля 12
Дополнительные команды постановки системы на охрану
12
Пассивная (автоматическая) постановка системы на охрану 12 Ручная постановка системы на охрану 13
Защита автомобиля в режиме охраны
13
Защита автомобиля при включенном режиме охраны 13 Защита автомобиля при включенном режиме охраны при работающем двигателе 14 Сигналы предупреждения о попытке проникновения в автомобиль 14 Режим Anti-Hi-Jack (защита от угона и захвата автомобиля)
[для всех автомобилей ВАЗ с электронным датчиком скорости)
14
Отключение режима Anti-Hi-Jack 15 Пассивная блокировка двигателя (функция иммобилайзера F17)
15
AV-ФУНКЦИЯ — снятие системы с охраны в два этапа 16 Активная защита от угона и захвата автомобиля в режиме мониторинга при
работающем двигателе (активный противоразбойный транспондер) — функция F14 16
Отключение системы
18
Кнопочный переключатель Valet 18 Режим Valet (временное отключение системы) — включение/выключение 19 Ручное отключение охранной системы с помощью переключателя Valet 19 Отключение системы с помощью персонального кода 19
Дополнительные сервисные функции управления системой
20
Дополнительный (экстренный) вызов по сигналу с пейджера 20 Автоматическое запирание дверей при включении зажигания (функция F 3 / 2 ) 20 Автоматическое запирание дверей при начале движения автомобиля (функция F 3 / 3 )
(для всех автомобилей ВАЗ с электронным датчиком скорости) 20
Автоматическое запирание дверей при нажатии педали «СТОП» автомобиля [функция F3/4) . .20 Автоматическое отпирание дверей при выключении зажигания (функция F4) 20 Дистанционное управление дополнительными устройствами (СН 2) 21 Дистанционное управление дополнительными устройствами (СН 3)
21
Дистанционное управление дополнительными устройствами (СН 4) 21 Дистанционное управление дополнительными устройствами (СН 5) 21 Дистанционное управление дополнительными устройствами (СН 6) 22 Функция турботаймера .. 22 Дистанционное управление сиреной (включение/выключение, ночной режим работы системы 22
Программирование системы
…………………………………………………………………………….23
Программирование персонального кода отключения системы 23 Программирование кодов новых передатчиков (противоразбойных транспондеров) 23 Программирование функций системы 25
Таблица программируемых функций системы Z X — 9 2 5 SHERIFF
26
2 8
Руководство по установке системы.
— 2 —
Подготовлено компанией АвтоСет. Автосигнализации и автоэлектроника.
www.AutoSet.ru

Виды и характеристики моделей
Рассмотрим самые популярные среди потребителей модели противоугонных систем:
- Шериф с автоматическим запуском. Основная особенность этой противоугонной системы заключается в возможности автоматического пуска силового агрегата машины удаленно. Особенно удобна эта функция зимой, поскольку водитель может прогреть двигатель и салон машины заранее, будучи дома. В комплект “сигналки” входит брелок с двухсторонней связью, позволяющий следить за состоянием автомобиля. Стоимость таких противоугонных систем составит от 5 тысяч рублей и выше.
- Противоугонная установка Шериф с обратной связью. Центральный процессор, устанавливающийся в автомобиле, обменивается данными с пультом управления по защищенному каналу. В итоге владелец машины всегда будет знать о том, в каком состоянии находится автомобиль. Все данные об охране и воздействии на кузов выводятся на экране пульта. Стоимость моделей с двухсторонней связью в среднем составляет от трех тысяч рублей.
- Отдельно следует выделить модель APS-2500. Это многофункциональный охранный комплекс, оснащенный двухуровневым контроллером чувствительности. Имеется возможность подключения дополнительного датчика и каналов для передачи данных. В случае необходимости осуществить аварийное отключение или активировать противоугонную системы при функционирующем силовом агрегате можно использовать ПИН-код. Можно найти эту модель на рынке за 1800 рублей.
- Модель ZX-750. Еще одна сигнализация с двухсторонней связью. Основная особенность заключается в том, что максимальный диапазон действия между управляющим модулем и пультом составляет до двух километров. Противоугонная установка может осуществлять контроль за работой световой сигнализации. В среднем стоимость составляет от 4500 рублей. Цена может изменяться в зависимости от магазина и региона, где покупается “сигналка”.
- BTX 5900LCD. Эта модель относится к премиальному сегменту рынка, позиционируется производителем как сигнализация бизнес-класса. Имеет обширную функциональность, можно настроить удаленный запуск двигателя и автоматическое включение света в салоне машины. Стоимость системы в среднем составляет от 6 тысяч рублей.
- TX-35PRO. Система оснащается двухканальным приемником, а также двухуровневым контроллером удара. Можно настроить устройство на работу с четырьмя пультами. Цена этой модели сигнализации составляет от 3 тысяч рублей в среднем.
- APS-2600. Система относится к бюджетному сегменту рынка, ее стоимость в среднем составляет около двух тысяч рублей. Сигнализация не имеет обратной связи, в комплект входит два брелка без дисплея. Тем не менее, эта модель сигнализации позволяет эффективно защитить автомобиль от взлома благодаря наличию иммобилайзера в комплекте, а также двухуровневому датчику удара.
- Сигнализация APS95LCD имеет функцию обратной связи. Передача сигналов между системой и пультом производится по защищенному каналу, что исключает возможность перехвата импульсов злоумышленниками. Допускается регулировка контроллера удара для снижения или увеличения чувствительности. Наличие режимов “Паники” и “Антиграббера” позволяет обеспечить надежную защиту системы. Автовладелец может самостоятельно перепрограммировать противоугонную систему. Есть возможность автоматического запуска двигателя. От своих предшественников эта “сигналка” отличается дизайном пульта. Стоимость сигнализации составляет от 3 тысяч рублей.
- Шериф ZX-1070. Эта модель противоугонной установки считается одним из наиболее бюджетных вариантов. В комплектацию входит модернизированный пульт, а при необходимости можно настроить запуск силового агрегата дистанционно. Одной из разновидностей этой системы является модель Шериф ZX-925. Принципиальное отличие заключается в наличии специального кода, предназначенного для аварийной разблокировки системы. Средняя стоимость автосигнализации составляет 2500 рублей.
- ZX-900. Система признана наиболее успешной модификацией среди всего модельного ряда. Некоторые специалисты рынка относят эту “сигналку” к премиальному сегменту из-за большого количества полезных функций и возможностей. Сигнализация разработана на базе противоугонной установки ZX-725. Автовладелец может самостоятельно запрограммировать множество опций, включая активацию света в салоне машины. Стоимость в среднем составляет от трех тысяч рублей.
Инструкция по установке главных компонентов
ВНИМАНИЕ! Найден совершенно простой способ сократить расход топлива! Не верите? Автомеханик с 15-летним стажем тоже не верил, пока не попробовал. А теперь он экономит на бензине 35 000 рублей в год! Читать дальше»
Головной блок
Изначально нужно определиться с местом установки модулей (например, за приборной панелью авто) и прикрепить головное устройство при помощи винтов. Также прикрепить любой из модулей системы можно и при помощи других крепежных элементов, например стяжек.
Главное, о чем следует сказать – не стоит устанавливать охранную систему в одном отсеке с силовой установкой, проще говоря, под капотом, так как корпус головного модуля охранной системы не герметичен. Не стоит устанавливать сигнализацию и на различные электрические узлы машины. Они могут излучать самые разные радиопомехи, которые способны пагубно влиять на дальность связи между головным модулем и двухсторонним передатчиком.
Инструкция по монтажу сирены
Для установки этого модуля, найдите необходимое место под капотом. Сирена должна быть недоступна, так же как и ее провода. К ней недолжно быть доступа не из-под капота, не из-под арок колес. Рядом с тревожным клаксоном не должно быть никаких греющихся или движущихся механизмов. Сама сирена должна «смотреть» вниз, для стекания из нее воды, а раструб клаксона обязан смотреть от двигателя. Таким образом, сигнал сирены будет максимально громким. При помощи винтов закрепите модуль на выбранном месте, используя специальный кронштейн.
Инструкция по установке концевого выключателя
Концевой датчик, который поставляется в комплекте системы, предназначен для защиты таких открывающихся деталей как багажник (в автомобилях «хетчбек» и «универсал») либо же капота двигателя. Как бы там ни было, данный выключатель должен устанавливаться на поверхности, которая подключена к отрицательному полюсу аккумуляторной батареи.
Концевой выключатель нужно ставить там, где не стекает вода или не скапливается влага. Не нужно ставить его под крыльями или водоотводами багажного отделения. Устанавливайте выключатель в места, защищенные резиновым уплотнителем. Концевой выключатель можно крепить на кронштейн, идущий в комплекте или же на отверстие 6 мм, которое вы сами просверлите в нужном месте.
Установка выключателя производится таким образом, чтобы при закрывании двери, капота или багажника, его подвижный контакт смещался не меньше чем на 6 мм, и, соответственно, при открывании, он должен полностью высвобождаться.
Инструкция по монтажу светодиодного индикатора
Светодиодный индикатор устанавливается в модуле антенны, он состоит из двух частей. По светодиодному индикатору можно понять о в каком положении находится защитная система. Так же он предназначен для предупреждения и отпугивания потенциальных преступников. Модуль антенны, а с ним и индикатор ставят в таком месте ,чтобы его было четко видно как с наружи автомобиля, так и с места водителя.
Клавиша Valet
Устанавливайте кнопку Valet там, где доступ к нему будет максимально удобным. Лучше всего скрыть кнопку, таким образом, возрастет степень защищенности, а действия угонщиков будут затруднены. Клавиша Valet может быть установлена на приборной панели авто или под ней, непосредственно рядом с водителем.
Датчик удара
Данный датчик должен устанавливаться на ровной и твердой плоскости, которая лежит между отсеком силовой установки и салоном, со стороны пассажиров. Крепить датчик нужно при помощи двух само резов. Можно использовать и кабельные стяжки.
Где бы вы не устанавливали датчик, доступ к нему должен быть свободным, для того чтобы пр настройке системы, отрегулировать потенциометр.
Возможные проблемы и их решение
Если оборудование не реагирует на брелок, то необходимо проверить состояние элемента питания. Причиной дефекта может стать разрушение механизмов клавиш или выход из строя контроллера коммуникатора из-за попадания влаги. Для определения причин поломки требуется разобрать устройство, при необратимых повреждениях понадобится приобрести новый пульт.
Для разборки коммуникатора требуется извлечь элемент питания, а затем выкрутить малогабаритный винт, скрытый в глубине ниши. Для разделения половин корпуса используется пластиковая пластинка, которая вставляется в средней части устройства
Затем требуется осторожно отстегнуть защелки, расположенные по периметру корпуса. Снятые элементы промываются спиртом, поврежденные узлы меняются самостоятельно или в условиях сервиса, ремонтирующего электронику
При рассинхронизации приемников и передатчиков, расположенных в пульте и автомобиле, требуется повторно прописать код устройства. Для входа в режим настройки производится тройное нажатие на переключатель программирования (при включенном зажигании). После подачи звуковой и световой сигнализации выполняется нажатие на клавишу включения охраны, после внесения кода в память подается сигнал сиреной и включается контрольный диод на передающем блоке. Остальные пульты вносятся по аналогии, между шагами не должно пройти более 5 секунд.
Некорректная работа охранного комплекса наблюдается при повреждении коммутационных жгутов или компонентов системы. Проверка кабелей выполняется тестовым прибором, поврежденные участки подлежат замене. Определение причин неисправности электронных блоков выполняется в сервисном центре. Поскольку производство сигнализации прекращено, то при выходе из строя процессорного модуля или приемопередатчика придется установить новый охранный комплекс.


















































